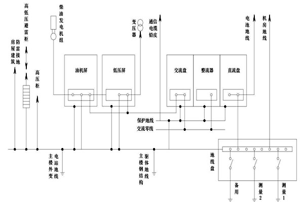
在智能楼宇自控系统的建设过程中,把变压器中性线的位置进行接地操作叫做交流接地工作,因为中线位置特殊,操作难度大,为此楼宇自控系统的建设对中性线提出了较高的要求,必须使用铜质绝缘性作为中性线。

如果在智能楼宇自控系统的配电过程中出现等电位接线现象时需要保证其端口不外漏,保证其同其他直流接地以及屏蔽静电系统处于独立状态,并且需要将其和地线进行准确划分,为了满足上述要求需要将出现等电位接线的端口存放在箱柜之中。通过中性线完成交流工作接地可以对高压系统继电防护功能进行提升,对提高其稳定性和可靠性有一定的积极作用,与此同时可以减少零序电压出现偏移的情况,从而更好的达到智能楼宇自控系统三相电压平衡的目的。